|
Двухполярный блок питания
| |
| myzvips | Дата: Вторник, 10.02.2026, 13:35 | Сообщение # 1741 |
Maotsedun
Группа: Пользователи
Сообщений: 50
Статус: Offline
| Я так понимаю подстроечником добиваются ноль вольт на выходе ЛБП без нагрузки? Включил блок, но максимальное напряжение почему то 26,8В вместо 30В, не знаю как повысить можно, подскажите если не трудно. На выходе трансформатора переменное 24,4В, на входе на входном конденсаторе 31,9В. Из изменений, вместо BD139 стоит КТ815Г(Q2), вместо 2N3055 стоит 2SC5200(Q4), R13 33кОм. Запустил блок с электронной нагрузкой, светодиод срабатывает при достижений 1,75А вместо нужных 3А. Напряжение немного просело до 24,8В. При этом диодный мост и резистор пятиваттник(R7) жутко греются. Не понимаю почему нагревается и до 3А не доходит, как это исправить?
Сообщение отредактировал myzvips - Вторник, 10.02.2026, 13:37 |
| |
| |
| Irek1984 | Дата: Вторник, 10.02.2026, 19:10 | Сообщение # 1742 |
Ирек
Группа: Пользователи
Сообщений: 15
Статус: Offline
| В двух блоках пробовал крутить эти подстроечники RV1 на выходе ничего не менялось, на третьем не впаивал эти резисторы, на выходе U регулируется от 0.01В. При каком напряжении у вас 1.75А? Может мощности транса не хватает.Добавлено (10.02.2026, 19:26) --------------------------------------------- При больших токах мост, пятиваттник и Q4 нагреваются это нормально.
|
| |
| |
| myzvips | Дата: Среда, 11.02.2026, 21:58 | Сообщение # 1743 |
Maotsedun
Группа: Пользователи
Сообщений: 50
Статус: Offline
| Уже решил проблему амперов подбором резистора R18, но с напряжением проблема остается, не пойму как можно поднять напряжение на выходе с 26,8В до 30В на холостом ходу. На входном конденсаторе 31,9В куда делись эти пять вольт непонятно. Трансформатор мощный, все нормально с ним, что то по схеме не так...
|
| |
| |
| serg | Дата: Среда, 11.02.2026, 22:37 | Сообщение # 1744 |
Сергей
Группа: Проверенные
Сообщений: 362
Статус: Offline
| Цитата myzvips (  ) с напряжением проблема остается Попробуйте R11 уменьшить до 20-22 кОм
|
| |
| |
| myzvips | Дата: Четверг, 12.02.2026, 04:07 | Сообщение # 1745 |
Maotsedun
Группа: Пользователи
Сообщений: 50
Статус: Offline
| Не получилось, заметил что на хх светодиод гореть стал и U2, U3 питание приходит 38В, на входе 32В, странно, как бы не спалить их. Хотел спросить, С5 пленку надо ставить или высоковольтную керамику? И с остальными неполярными конденсаторами как? Сдохла обычная керамика С5 у меня.
|
| |
| |
| Irek1984 | Дата: Четверг, 12.02.2026, 11:23 | Сообщение # 1746 |
Ирек
Группа: Пользователи
Сообщений: 15
Статус: Offline
| У меня С4 и С5 пленочные, остальные SMD керамика.
|
| |
| |
| myzvips | Дата: Пятница, 13.02.2026, 09:41 | Сообщение # 1747 |
Maotsedun
Группа: Пользователи
Сообщений: 50
Статус: Offline
| Понятно, я решил собрать еще один канал но с параметрическими стабилизаторами как в первоисточнике. Трансформатор у меня по вторичке намотан в два провода для каждого канала ЛБП с отдельными выпрямителями, так же имеется обмотка для питания 5 вольт для вольтамперметра. В сети нашел вольтамперметр сдвоенный в одной плате и с одним индикатором но не понравилось то что минуса обоих каналов соединены вместе. Я хочу сделать универсальным ЛБП запитывая устройства с двух напряжений на выходе и так же при необходимости соединяя выходы плюс одного канала с минусом другого канала создавая при этом среднюю точку( двухполярное напряжение). Вот хочу спросить, Мне придется делать два отдельных вольтамперметра каждый на свой канал? И нужно ли мотать еще одну обмотку для питания второго вольтамперметра или достаточно одной обмотки подключив два диодных моста и два стабилизатора 7805 с обвязкой делая независимым питание для двух вольтамперметров, как правильно сделать? И еще хотел спросить, в журнале пишут при налаживаний "1. Подключите амперметр (для переменного тока, диапазон до 3 А) последовательно ко вторичной обмотке трансформатора (24 В) и вспомогательный резистор R21 (75 Ом / 2 Вт — входит в комплект). 2. Подключите первичную обмотку трансформатора к сети. 3. Если устройство работает исправно, ток, показываемый амперметром, должен быть до 60 мА. 4. Если ток значительно выше — в устройстве есть неисправность." Я отсоединил ЛБП и воткнул амперметр в выходные контакты трансформатора через этот резистор, амперметр показал ток 0,32А и резистор начал дымиться. Потом снова подсоединил ЛБП и уже между ним и трансформатором замерил на одном проводе с этим резистором последовательно и показало ток 0,048А. Что то не пойму, второй способ замера правильный?
Сообщение отредактировал myzvips - Пятница, 13.02.2026, 09:43 |
| |
| |
| Irek1984 | Дата: Пятница, 13.02.2026, 11:35 | Сообщение # 1748 |
Ирек
Группа: Пользователи
Сообщений: 15
Статус: Offline
| Такой двуполярный вольтамперметр собирают с самого начала этой темы.
Сообщение отредактировал Irek1984 - Пятница, 13.02.2026, 13:06 |
| |
| |
| spb-nik | Дата: Пятница, 13.02.2026, 15:20 | Сообщение # 1749 |
 Администратор Николай
Группа: Администраторы
Сообщений: 817
Статус: Offline
| Цитата myzvips (  ) 1. Подключите амперметр (для переменного тока, диапазон до 3 А) последовательно со вторичной обмоткой трансформатора (24 В) и вспомогательный резистор R21 (75 Ом / 2 Вт — входит в комплект). Имеется ввиду между трансформатором и ЛБП
Цитата myzvips (  ) Я отсоединил ЛБП и воткнул амперметр в выходные контакты трансформатора через этот резистор, амперметр показал ток 0,32А и резистор начал дымиться. А вы подключили резистор через амперметр непосредственно к трансу.
Цитата myzvips (  ) Я хочу сделать универсальным ЛБП запитывая устройства с двух напряжений на выходе и так же при необходимости соединяя выходы плюс одного канала с минусом другого канала создавая при этом среднюю точку( двухполярное напряжение). Вот хочу спросить, Мне придется делать два отдельных вольтамперметра каждый на свой канал? И нужно ли мотать еще одну обмотку для питания второго вольтамперметра или достаточно одной обмотки Если хотите сделать так, как написали, то естественно делать два отдельных вольтамперметра (простой одноканальный) и каждый запитывать своей обмоткой, то есть мотать ещё одну на пять вольт. Если делать ЛБП таким, как описано в статье, то есть двухполярным (плюс одного блока постоянно соединён с минусом другого), достаточно будет собрать один двухканальный вольтамперметр, описанный в статье
|
| |
| |
| myzvips | Дата: Пятница, 13.02.2026, 19:55 | Сообщение # 1750 |
Maotsedun
Группа: Пользователи
Сообщений: 50
Статус: Offline
| "А вы подключили резистор через амперметр непосредственно к трансу." Да, неправильно так? А то ток показало 0,32А. "и каждый запитывать своей обмоткой, то есть мотать ещё одну на пять вольт." Почему так? Вроде как тороид один и волны в 50 герц идут на нем одинаково по обмоткам, Разве нельзя сделать так чтобы одна (~8,5V) обмотка для пяти вольт запитывала два отдельных диодных моста два отдельных стабилизатора для двух простых вольтамперметров. Прошу обьяснить мне. Не очень хочется мотать еще одну обмотку.
Сообщение отредактировал myzvips - Пятница, 13.02.2026, 20:45 |
| |
| |
| Irek1984 | Дата: Суббота, 14.02.2026, 06:46 | Сообщение # 1751 |
Ирек
Группа: Пользователи
Сообщений: 15
Статус: Offline
| Если вольтамперметры не запитать с отдельных обмоток не будет гальванической развязки. Скажите зачем эти измерения между трансом и блоком?
|
| |
| |
| spb-nik | Дата: Суббота, 14.02.2026, 10:39 | Сообщение # 1752 |
 Администратор Николай
Группа: Администраторы
Сообщений: 817
Статус: Offline
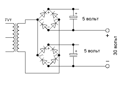
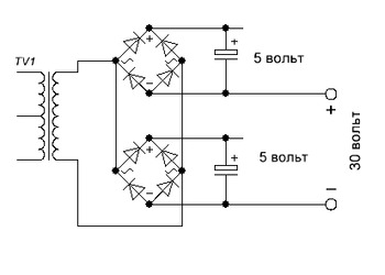
| Цитата myzvips (  ) Прошу обьяснить мне. Не очень хочется мотать еще одну обмотку. Вот Вы собрали два отдельных выпрямителя на пять вольт с двумя мостами и запитали их от одной обмотки, так-же имеются и два ЛБП с отдельными обмотками, то есть два независимых источника питания. Сами по себе они будут работать и будут работать ампервольтметры. Но если Вы решите сделать из этих двух БП один двухполярый, то есть соедините плюс одного блока с минусом другого, то получится такая схема;
где плюс и минус одного бп будут подключены так к выпрямителям на пять вольт. Если Вы знаете, как работают диоды, то Вам не составит труда объяснить, что произойдёт дальше.
|
| |
| |
| myzvips | Дата: Воскресенье, 15.02.2026, 02:15 | Сообщение # 1753 |
Maotsedun
Группа: Пользователи
Сообщений: 50
Статус: Offline
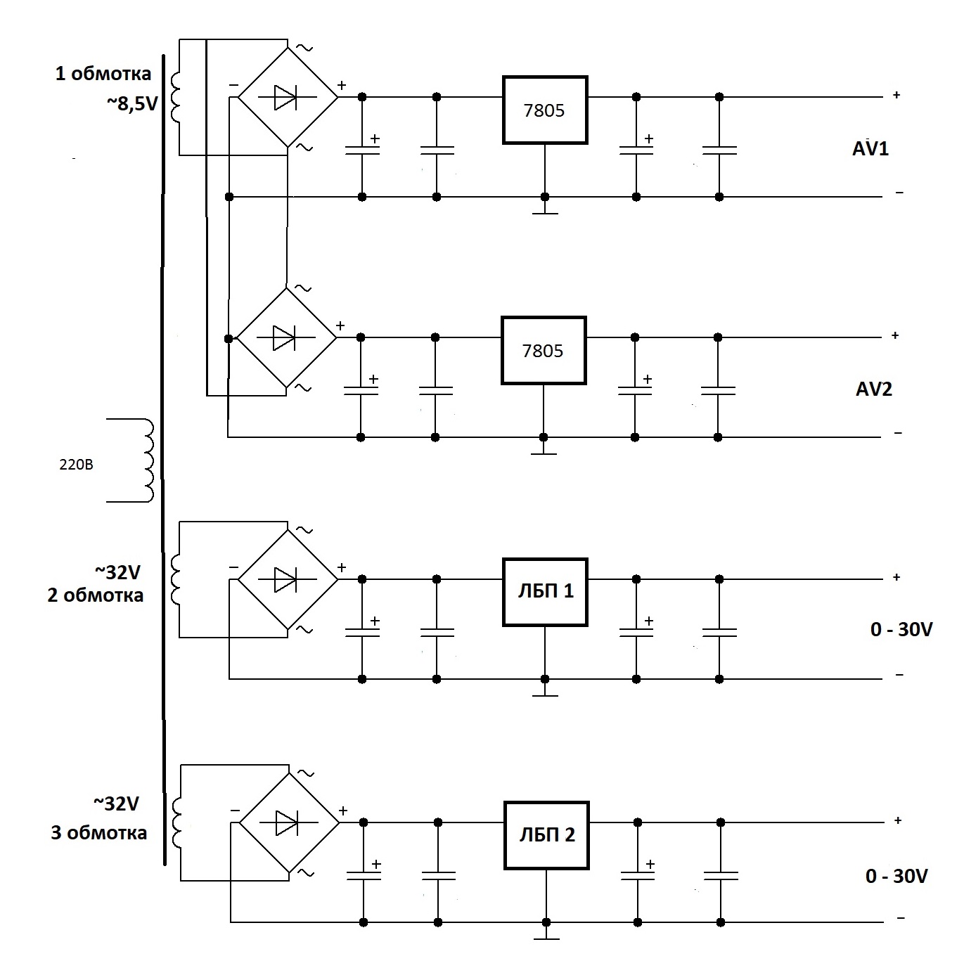
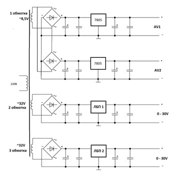
| Понятно, и батарейки почему то не бабахают если их последовательно соединять). Мне сказали что нужно ставить гальваническую развязку в питаний вольтамперметра, тогда можно подключать ЛБП так в псевдодвухполярном подключений в лабораторном блоке питания. Не знаю правда ли это но такие модули развязки продают в чиде https://www.chipdip.ru/product....0541260 так не получится? И вообще, можно ли например подключить Два канала лбп последовательно без вольтамперметров? Они же запитываются от двух отдельных обмоток по ~24В. Я нарисовал обмотки трансформаторов, их четыре, сетевая, две отдельные по 24В, и одна на 8,5В.
Сообщение отредактировал myzvips - Воскресенье, 15.02.2026, 02:28 |
| |
| |
| spb-nik | Дата: Воскресенье, 15.02.2026, 13:08 | Сообщение # 1754 |
 Администратор Николай
Группа: Администраторы
Сообщений: 817
Статус: Offline
| Цитата myzvips (  ) Мне сказали что нужно ставить гальваническую развязку в питаний вольтамперметра, Гальваническая развязка у вас получится, если запитать каждый вольтамперметр отдельной обмоткой, то есть нужно намотать ещё одну обмотку на 7-8 вольт на транс и больше ничего, и никаких модулей вам не нужно. И соединяйте ваши БП как хотите. Тем более если у вас тор, то его разбирать не нужно, а просто домотать сверху ещё одну обмотку, витков будет не очень много.
Да, и ещё одна важность! У вас на схеме общий провод - он должен быть общим только для одного канала БП и его вольтамперметра, для другого канала БП и его вольтамперметра -свой общий провод, и они не соединяются между собой.
|
| |
| |
| myzvips | Дата: Воскресенье, 15.02.2026, 15:01 | Сообщение # 1755 |
Maotsedun
Группа: Пользователи
Сообщений: 50
Статус: Offline
| Все предельно понятно. я забыл спросить, на схеме забыл дорисовать еще питание для вентилятора. Для него тоже нужна еще одна обмотка или можно подключить к одной из кренок вольтамперметра перед гальванической развязкой или как правильно сделать?
|
| |
| |
| Irek1984 | Дата: Воскресенье, 15.02.2026, 19:12 | Сообщение # 1756 |
Ирек
Группа: Пользователи
Сообщений: 15
Статус: Offline
| Для вентилятора не нужна отдельная обмотка. Если напряжение обмотки ВАметра не хватит можно через стабилизатор подключить на выход диодного моста ЛБП.
[b]Добавлено[/b] (15.02.2026, 19:23) --------------------------------------------- Если будете мотать обмотку для второго ВАметра мотайте на ~11В тогда можно будет подключить вентилятор на 12В.
Сообщение отредактировал Irek1984 - Воскресенье, 15.02.2026, 19:38 |
| |
| |
| nean | Дата: Воскресенье, 15.02.2026, 19:41 | Сообщение # 1757 |
|
Модератор Андрей
Группа: Модераторы
Сообщений: 521
Статус: Offline
| Цитата myzvips (  ) или можно подключить к одной из кренок вольтамперметра Можно подключить на выход диодного моста + перед кренкой любого вольтамперметра. Для вентилятора напряжения вполне хватит. И мотать ещё одну обмотку для вентилятора не нужно.
|
| |
| |
| Irek1984 | Дата: Воскресенье, 15.02.2026, 19:43 | Сообщение # 1758 |
Ирек
Группа: Пользователи
Сообщений: 15
Статус: Offline
| Цитата myzvips (  ) И вообще, можно ли например подключить Два канала лбп последовательно без вольтамперметров? Можно. Можно и паралельно выставив на выходе одинаковые напряжения.
|
| |
| |
| myzvips | Дата: Воскресенье, 15.02.2026, 20:10 | Сообщение # 1759 |
Maotsedun
Группа: Пользователи
Сообщений: 50
Статус: Offline
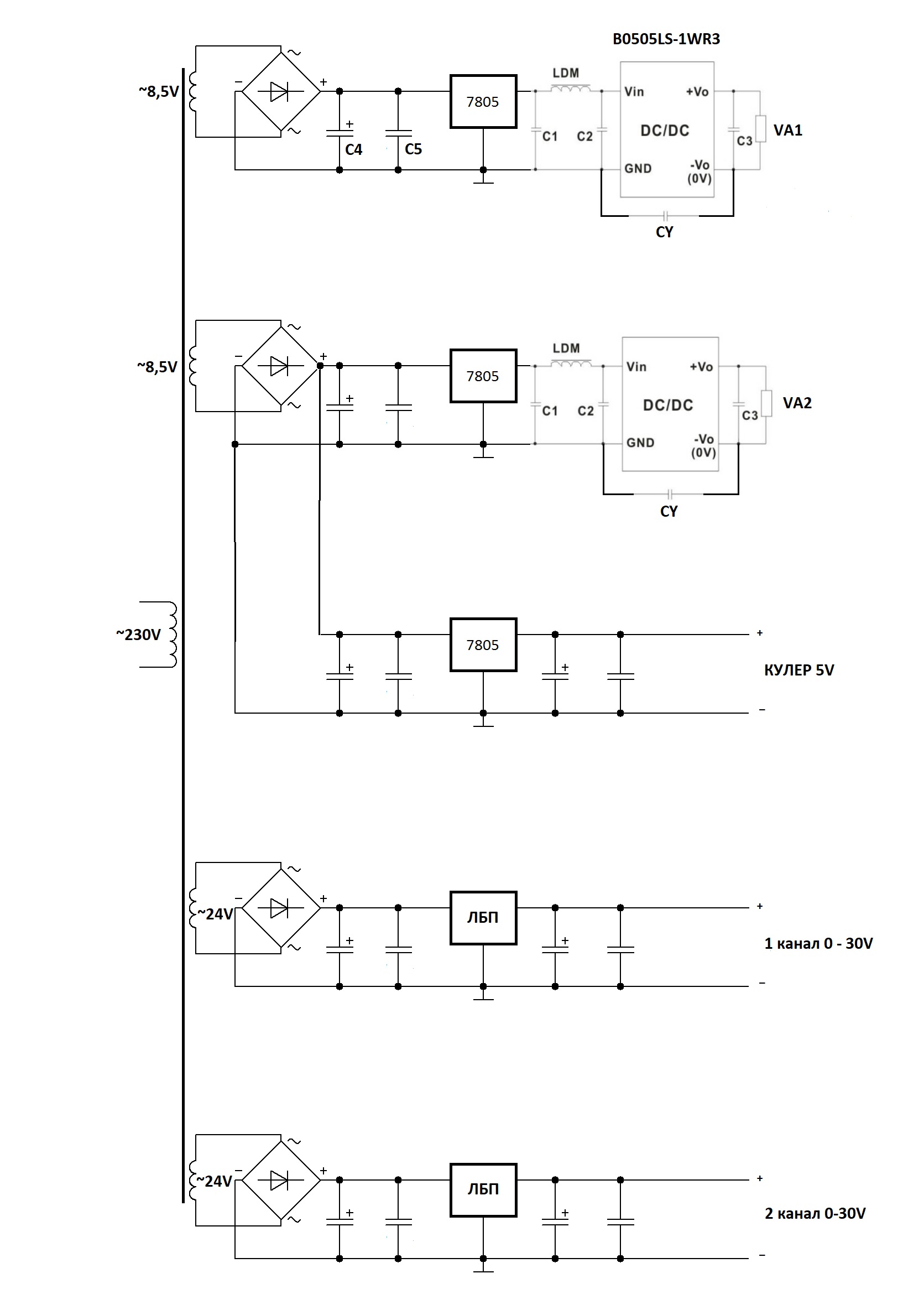
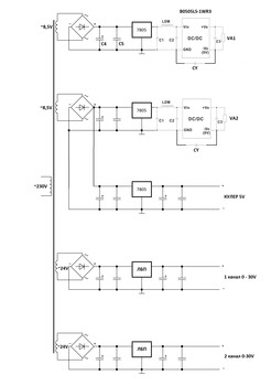
| Намотал я еще одну обмотку на ~8,5V, все получилось по новой схеме как я нарисовал, посмотрите пожалуйста все правильно ли? И еще просьба, по даташиту я не понимаю какие номиналы нужны по схеме для B0505LS-1WR3, не силен в буржуйском. С1= С2= С3= CY= LDM= 6.8µH какой ставить по размеру гантельку или полосатик подойдет ли? Даташит тут: https://static.chipdip.ru/lib/133/DOC004133215.pdf И перед кренкой понятно что керамика 100nF а вот электролит С4 на сколько ставить лучше в мкФ ? Новая нарисованная схема ниже. И вот интересно сколько потребляет китайский зеленый дисплей 0802 с мегой в мА, а то этот модуль рассчитан на ток до 200мА?, сомнения есть что не хватит.
Сообщение отредактировал myzvips - Воскресенье, 15.02.2026, 20:30 |
| |
| |
| Irek1984 | Дата: Воскресенье, 15.02.2026, 20:32 | Сообщение # 1760 |
Ирек
Группа: Пользователи
Сообщений: 15
Статус: Offline
| Зачем DC/DC?
Сообщение отредактировал Irek1984 - Воскресенье, 15.02.2026, 20:43 |
| |
| |
|